"40 kW - Großmesssender" der HESCHO in Hermsdorf
Autoren: Friedmar Kerbe und Karl-Eduard Knaf †, Fotos und Überarbeitung 01/2025: Peter Sperrhake
Mitteilung des Vereins f. Regional- u. Technikgeschichte e.V., Hermsdorf /Thüringen
Zum Tag des Offenen Denkmals am 10. September 1995 wurde von unserem Verein der „Sender“ - als technisches Schauobjekt in die Liste schutzwürdiger Objekte des Landes Thüringen aufgenommen - erstmals der interessierten Öffentlichkeit ganztägig vorgeführt. Dieser war bis 1990 zur Erzeugnisprüfung in den damaligen Keramischen Werke Hermsdorf in Betrieb gewesen und ist nunmehr in den Besitz des Vereins übergegangen. Diese Anlage- von der Münchner Firma Rohde & Schwarz konstruiert und gebaut - ging im Juli 1941 in der HESCHO in Betrieb. Dem war damals eine interessante technische und von zufälligen persönlichen Begegnungen geprägte Entwicklung vorausgegangen, die eng mit dem Entstehen der Firma Rohde&Schwarz verbunden ist.
Die Vorgeschichte
Bild 1 - Produktkatalog Calit & CalanMit Beginn der 30er Jahre machte die Hermsdorfer „Porzellanfabrik“ einen Strukturwandel zum „Keramischen Werk“ durch: neben dem klassischen Werkstoff Porzellan traten das Steatit und in den Folgejahren eine Vielzahl keramischer Sonderwerkstoffe und daraus gefertigter Bauelemente. Vor diesem technikhistorischen Hintergrund kam es im Herbst 1932 zu einem Schlüsselerlebnis, als die Herren Dr. Rohde und Dr. Schwarz nach Abschluss ihres Doktorexamens an der Universität Jena mit Obering. Hans Handrek von der HESCHO zusammentrafen. Er berichtete ihnen, dass er zusammen mit Dr. Rath in Hermsdorf neue keramische Werkstoffe entwickelt habe, die bei Hochfrequenz enorm niedrige dielektrische Verluste hätten, dass aber alle in- u. ausländischen Institute, denen Handrek Werkstoffproben zugesandt hatte, unterschiedliche Verlustfaktoren gemessen hatten. Die Herren Dr. Rohde und Dr. Schwarz, reich an messtechnischen Erfahrungen, konnten bereits nach kurzer Zeit sehr genaue Messwerte liefern. Obering. Handrek konnte weitere Arbeitsaufträge zusichern. Diese zur Zeit wirtschaftlicher Depression von der Industrie gebotene "Arbeitsbeschaffungsmaßnahme" ermutigte die beiden Herren Doktoren dazu, ein eigenes gemeinsames Labor zu gründen, das am 17.11.1933 in München als Physikalisch-Technisches Entwicklungslabor Dr. Rohde&Dr. Schwarz(PTE) gewerbepolizeilich angemeldet wurde. Bereits zur Leipziger Frühjahrsmesse 1934 zeigte das PTE auf dem Messestand der HESCHO erste Messgeräte, u.a. einen Ultrakurzwellen-Sender und Messkreis zur Ermittlung des dielektrischen Verlustfaktors für die Keramikwerkstoffe CALIT und CALAN (Bild 1). Dadurch wurden auch andere Unternehmen wie Siemens, Telefunken und Lorenz auf die junge Münchner Firma aufmerksam.
Die Prüfanlage
Bild 2 - Das Gebäüde des damals neuen HF-Labors (Frontsete)
Bereits in den 20er Jahren besaß die HESCHO in ihrem Elektro- Physikalischen Laboratorium bzw. im Höchstspannungsversuchsfeld
zur Prüfung von Hochspannungs-Isolatoren, Funkturm-Isolatoren und Durchführungen eine Reihe von Prüfeinrichtungen mit Hochfrequenz,
so z.B. eine HF-Anlage für 1,5 Mio Volt gegen Erde, HF- und Stoßanlagen bis 600kV und eine Prüfanlage mit Dauerhochfrequenz.
Im Jahre 1938 nahm die HESCHO ein neues HF- Laboratorium in der damaligen Hermsdorfer Bahnhofstraße in Betrieb (Bild 2).
Zwei Hauptgründe waren dafür ausschlaggebend:
- Der Umsatz der HESCHO allein an Kondensatoren war von 1933-1938 um das zehntausendfache gestiegen [1], woraus die Notwendigkeit einer weitgreifenden und vorsorgenden Forschungsarbeit resultierte.
- Die bisher genutzten Räume im Versuchsfeld reichten für laufende und geplante Arbeiten nicht mehr aus; außerdem wurden die Funktionen der HF-Laborarbeiten durch die dichte Nachbarschaft der Hochspannungs-Prüf- und Versuchsfelder mit ihren Überschlägen aus Hoch- und Höchstspannungen nachteilig gestört.
- 1. Erzeugung hoher Spannungen bei drei Frequenzen(300kHz,1MHz,10MHz).
- 2. Anpassung von Prüflingen verschiedener Kapazität.
- 3. Ausreichende Leistung, um die gewünschte Hochspannung auch bei auftretenden Verlusten aufrechtzuerhalten (Wirkleistung 20-40kW).
- 4. Einfache Bedienung unter gleichzeitiger Sicherheit gegen Überlastung bei Überschlägen. Fernabstimmung,
Betätigung und Anzeige auf einem gemeinsamen Pult. - 5. Verriegelung und damit Verhinderung falscher Bedienung; Schutz gegen Störungen.
Räumliche Anordnung
Bild 3 - Hochspannungsspulen im Prüfraum
Bild 4 - Die Raumanordnung der Anlage
Die Erfüllung dieser Prüfanforderungen war aufs engste mit der räumlichen Anordnung der Anlage im neuen HF-Labor verbunden.
Diese musste so gewählt werden, dass die Hochspannungsspulen und der Sender in getrennten Räumen untergebracht werden konnten.
Die Höhe des Prüfraumes musste sich nach der Größe der Hochspannungsspulen (Bild 3) und der darüber anzubringenden Prüfobjekte
richten. Gleichzeitig war zu gewährleisten, dass das Bedienpersonal bei hinreichendem Abstand vom Prüfobjekt eine gute
Übersicht behält.
Daher wurde die in Bild 6 skizzierte Raumanordung gewählt, bei der die erforderliche Prüfraumhöhe durch Weglassen einer Hälfte
der Etagendecke erreicht wurde. Auf der halben Etagendecke ist am Geländer das Bedienpult für die Gesamtanlage installiert.
Im Raum unterhalb der Bühne sind Hochspannungsgleichrichter und Sender so untergebracht, dass die Schalttafel als Forderfront
des Senders in die Trennwand zwischen Sender und Prüfraum eingelassen ist. Eine Metalltür trennt beide Räume. Der gesamte Raum
ist mit Alu-Blech verkleidet und die Fenster sind mit abnehmbaren Metallgittern abgeschirmt, um eine Strahlung der Anlage nach
außen und damit eine Störung der Umgebung zu verhindern (sog. „Faradayscher Käfig“). Entsprechend sind Licht- und Kraftleitungen
durch Drosseln in der Hauptzuführung geschützt. In diesem Originalzustand ist die Anlage auch heute noch in diesem Gebäude
vorhanden und nur in dieser räumlichen Einordnung funktionstüchtig.
HF-Teil
Bild 6 - motorgetriebenes Variometer der Vorstufe
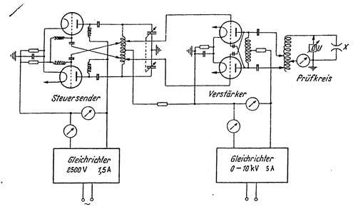
Bild 5 - Die Grundschaltung des Senders
Wie aus der Grundschaltung ersichtlich (Bild 5), ist eine Gegentaktanordnung angewandt worden. Der mit zwei Röhren RS 329
bestückte Steuersender wurde so bemessen, das er ausreichend Leistung für die Verstärkerstufe abgibt. Die wassergekühlte
Röhre RS 257 dient als Verstärker. Die Gegentaktanordnung gestattet in einfacher Weise eine Neutralisation des Verstärkers,
die für die drei vorgesehenen Frequenzen gleich bleiben kann. Der Steuersender erhielt eine feste Anodenspannung.
Dagegen wird der Verstärker mit veränderlicher Anodenspannung betrieben und so auf die gewünschte Ausgangsleistung eingestellt.
Die Hochspannungsspulen werden an den Verstärker durch Abgriffe angepasst, die je nach Dämpfung des Messkreises eingestellt
werden. Da man bei Überschlägen an Isolatoren mit einem Kurzschluss des Messkreises rechnen muss, wurde der Verstärker mit
einem Kathodenwiderstand versehen, der den Gleichstrom begrenzt. Auf diese Weise sind auch die Röhren bei falscher Einstellung
gegen Überlastung geschützt. Als Prüfkreis dient ein normaler Parallelresonanzkreis. Um die geforderte hohe Spannung zu
erreichen, muss er sehr hochohmig sein, was durch hohe Güte (Spulendurchmesser zu Spulenlänge), große Kreisinduktivität und
kleine Kapazität erreicht wurde.
Der Prüfkreis wird auf den angeschalteten Prüfling durch Abgreifen der Spule am unteren Ende grob abgestimmt. Die genaue
Resonanzeinstellung wird durch Verändern der Frequenz des Steuersenders eingestellt, die um 10% ihres Nennwertes regelbar ist.
Bei der Frequenz 300kHz erfolgt diese Änderung durch ein von einem Steuermotor angetriebenes Variometer (Bild 6). Bei 1MHz
wird ein keramischer Doppelkondensator und bei 10MHz ein Luftdrehkondensator benutzt. Zum Frequenzbereichswechsel werden im
Steuersender drei verschiedene Schwingkreise eingeschaltet. Die Stellung des Frequenzschalters sowie die Stellung der
Abstimmelemente werden auf dem Bedienungstisch der Anlage angezeigt.
Starkstromteil
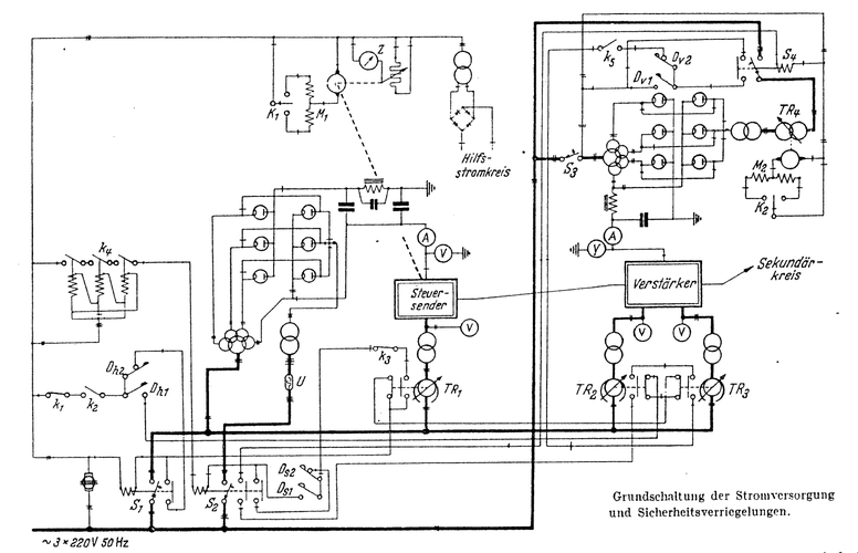
Bild 7 - Die Stromversorgung der Anlage
Die Einzelbauten der Stromversorgung und der Sicherheitsverriegelungen sind aus Bild 7 zu ersehen. Der Sender wird von Hand
eingeschaltet, auch die Heizspannung wird von Hand geregelt. Eine Verriegelung an den Regeltransformatoren sorgt dafür,
dass man nur dann einschalten kann, wenn diese heruntergeregelt sind. In diese Verriegelung ist auch die Wasserversorgung
der Verstärkerstufe einbezogen. Die Kühlwassertemperatur wird durch Kontaktthermometer überwacht, die die Heizungen und damit
den Sender abstellen, falls Übertemperaturen eintreten. Der Steuersender und nach ihm der Verstärker können erst eingeschaltet
werden, wenn die Heizungen annähernd auf ihren Sollwert hinaufgeregelt sind. Der Gleichrichter der Steuerstufe wird über
Urdox-Widerstände stoßfrei eingeschaltet. Um die Anlage schnell abschalten zu können, sind für die Leistungsstufe gittergesteuerte
Quecksilberdampfröhren als Gleichrichter vorgesehen (in Bild 8 ist die Gittersteuerung fortgelassen). Die Spannung wird durch
einen motorgesteuerten Drehtransformator geregelt. Der Gleichrichter kann von 0-11kV geregelt werden, wobei ein maximaler Strom
von 5 A zur Verfügung steht. Die Sicherheitsverriegelung dieses Gleichrichters wurde in die allgemeine Verriegelung mit einbezogen.
Der Gleichrichter kann nicht hochgeregelt werden, wenn z.B. der Steuersender nicht eingeschaltet ist. Umgekehrt kann der
Gleichrichter aber allein ausgeschaltet werden. Nach Abschalten regelt er sich von selbst auf die Ausgangsstellung zurück und
kann dann erst wieder hochgefahren werden; bei Überlastung schaltet er selbsttätig ab.
Bild 8 - Die Vorderansicht des Senders mit Schalttafel
Bleibt das Kühlwasser aus, oder übersteigt die Wassertemperatur die zulässige Grenze(60°C), so wird die ganze Anlage abgeschaltet.
Das Einschalten muss dann ganz von vorne beginnen. Erst sind also alle Heizregler auf Null zu stellen, bevor wieder eingeschaltet
werden kann. Bleibt ein Phase des Drehstromnetzes fort, so werden die Anodenspannungen der Steuerstufe und des Verstärkers
abgeschaltet (Phasenschutz); eine Schädigung der Röhre durch Unterheizung wird somit vermieden.
Die Vorderansicht des Senders ist aus Bild 8 zu erkennen. Die Schalttafel besteht aus drei Feldern. Auf dem ersten Feld sind die
Regler und Kontrollinstrumente für die Röhrenheizungen sowie deren Ein- und Ausschaltknöpfe untergebracht. Schaulampen zeigen
die Stellung der Heizungsschütze. Das zweite Feld enthält die Kontrollinstrumente für den Steuersender und den Wellenschalter
mit Schaulampen für die eingestellte Frequenz, außerdem Schaulampen zur Anzeige der Schützstellung für die Anodenspannungen.
Das dritte Feld, hinter dem die Verstärkerstufe untergebracht ist, enthält die Durchführungen der Kopplungsleitung sowie das
Anzeigeinstrument der Prüfspannung.
Bedienpult
Bild 9 - Das Bedienpult
Das Bedienpult soll eine möglichst übersichtliche und einfache Fernbedienung der Anlage ermöglichen. Außer den Signallampen
für die eingestellte Frequenz und die Stellung der Schütze sowie der Verriegelung befinden sich auf dem Pult Messinstrumente
zur Bestimmung folgender Größen (von links nach rechts, Bild 9): HF-Spannung des Steuersenders, Anodengleichspannung des
Verstärkers, Anodenstrom des Verstärkers, Prüfspannung, Prüfstrom, Stellung der Abstimmung, HF-Spannung am Verstärker
(Anpassung) und Gitterstrom des Verstärkers. Die Anordnung ist so gewählt, dass die wichtigsten Instrumente in der Mitte,
dem Hauptblickfeld des Bedienenden, liegen. Von diesem Pult aus können der Gleichrichter für den Steuersender, die
Anodengleichspannung des Verstärkers und der Leistungsgleichrichter ein- und ausgeschaltet und die Frequenz eingestellt werden.
Die Schalter stehen jeweils vor dem zugehörigen Instrument, um die Bedienung übersichtlich zu gestalten.
Hochspannungsspulen
Siehe auch Bild 3, die Spulen für 300 kHz (links) und die für 1 MHz (rechts).

Bild 10 - Hochspannungsspule für 10 MHz, es ist jedoch nicht sicher ob dies die
originale Spule ist, es fehlt der Rollwagen
Bei der Bemessung der Spannungsspulen musste auf eine Anpassung an verschiedene Messobjekte Rücksicht genommen werden. Sie sind
daher als Spartransformatoren gebaut. Aus Gründen der Spannungsfestigkeit ist eine möglichst gleichmäßige Feldverteilung zu
erstreben, die durch Aufsetzen einer Metallkappe erreicht wurde. Der auf einem Calit-Spulenträger aus Stangen mit eingeschliffenen
Rillen gewickelte 5mm- Elektrolyt-Kupferdraht hat nur wenig Verluste. Ein größerer Kupferquerschnitt bringt keine wesentliche
Verbesserung, da gleichzeitig die Länge und damit die Eigenkapazität der Spule wächst. Außerdem wird das Verhältnis zu Länge (Güte)
ungünstig. Die Kühlung ist bei dem gewählten Drahtwiderstand sehr günstig, die Spule für 300kHz kann ohne unzulässige Erwärmung
10kW dauernd abführen.
Die Daten der 300 kHz Spule:
L = 6 mH, Spulenhöhe = 2,30 m; Umax = 500 kV (Scheitelwert); C0 = 50 pF; Spulendurchmesser = 1 m; Imax = 35 A (Scheitelwert);
tg δ = 0,1 %; Windungszahl = 120; max. Blindleistung = 12500 bkW.
Die Kapazität von 50pF kommt vor allem durch die Metallkappe zustande, die neben der gleichmäßigen Feldverteilung auch eine
ausreichende Spannungsfestigkeit gegen die Raumwände und Decke erzeugt. Eine gewisse Abschlusskapazität ist jedoch erwünscht,
damit die Spule nicht in der Eigenschwingung angeregt wird, bei der wegen der verteilten Kapazitäten die Stromstärke nicht
konstant und damit die Spannungsverteilung nicht linear ist.
Die Spule für 1 MHz ist ähnlich aufgebaut, der Drahtdurchmesser ist jedoch entsprechend der größeren Stromstärke größer (6mm).
Die Daten der 1 MHz Spule:
L = 0,65 mH; Spulenhöhe = 1,30 m; Umax = 300 kV (Scheitelwert); C0 = 40 pF; Spulendurchmesser = 0,6 m; Imax = 53 A (Scheitelwert);
tg δ = 0,05 bis 0,1%; Windungszahl = 40; max. Blindleistung = 11500 bkW.
Die 10 MHz-Spule, die aus 20 mm Cu-Rohr gewickelt ist, wurde freitragend waagerecht auf Stützen montiert. Sie steht auf einem Wagen und
ist leicht zu transportieren.
Die Daten der 10 MHz Spule:
L = 30 µH, Spulenlänge = 45 cm; Umax = 100 kV (Scheitelwert); C0 = 20 pF; Spulendurchmesser = 40 cm; Imax = 35 A (Scheitelwert);
tg δ = 0,08%; Windungszahl = 11; max. Blindleistung = 2500 bkW.
Die 10 MHZ-Spule kann wegen ihrer großen Eigenkapazität, die eine Eigenresonanzfrequenz <10 MHZ zur Folge hat, nur in symmetrischer
Schaltung benutzt werden, wodurch die wirksame Eigenkapazität wesentlich herabgesetzt wird. Das Anbringen von Sprühschutzkappen an
den beiden Spulenenden hat sich als überflüssig erwiesen, Kugeln von etwa 25 mm Durchmesser als Abschluss der Rohrenden verhindern
Entladungen. Man muss leider bei der Bemessung von Hochspannungsspulen so hoher Frequenz einen Kompromiss schließen zwischen der
Forderung nach möglichst geringer Eigenkapazität und dem Anstreben einer hohen Spulengüte; denn die Erfüllung beider Forderungen
wirkt sich auf die Bemessung des zu verwendenden Rohrquerschnitts in entgegengesetztem Sinne aus. Aus diesem Grunde ist den stationären
Hochspannungsschwingkreisen bei Frequenzen zwischen 10 und 20 MHz eine Grenze gesetzt. Oberhalb dieser Frequenzen sind Lechersysteme
vorzuziehen.
Die drei Spulen können in jeder Kombination verwendet werden, so wurde z.B. die 10 MHz-Spule in Verbindung mit einer keramischen
800 pF-Kondensatorbatterie bei einer Frequenz von 1 MHz als Hochstromkreis verwendet. Es lässt sich auf diese Weise leicht ein Strom
von etwa 200 A erzielen; die in Kapazität und Spule dabei umgesetzte Blindleistung beträgt dann etwa 8000 bkW, das ist eine Leistung,
die zur Belastungsprüfung aller Senderkondensatoren mehr als ausreicht.
Die Spannung
Die Spannung, die bei den einzelnen Frequenzen erreichbar ist, wird durch die Güte und Spannungsfestigkeit der Spulen begrenzt.
Die größte Spule hat bei 6 mH und 120 Windungen eine Spannungsfestigkeit von etwa 500 kV (Scheitelwert), wenn der Abstand der Spule
von der Decke des Raumes mindestens 3 m beträgt. Die Windungsspannung beträgt dann etwa 4 kV. Bei derartig hohen Spannungen ist das
Raumfeld in der Umgebung der Spule außerordentlich stark. In einem Umkreis von 3 bis 5 m muss jede scharfe Kante vermieden werden,
da sonst sofort Sprühen eintritt. Für das Bedienungspersonal ist es gefährlich, sich in dieser Entfernung aufzuhalten, da der Körper
infolge der Isolation durch die Schuhe Spannungen von mehreren tausend Volt annimmt.
Bringt man am oberen Ende der Spule einen kurzen Metallstab an, so entsteht eine Entladung, wie sie in Bild 10 gezeigt wird.
Die Entladung benötigt rund 20 kW und brennt über ihre eigene Kapazität. Wegen der hohen Stromdichte (rund 0,2 A) entsteht am
Fußpunkt der Entladung ein Bogen, der sich nach den Enden zu Funken verästelt. Die eigenartige Form entsteht durch die Wärmebewegung
der Luft. Ein Überschlag ist auf Bild 13 zu sehen. Die Zündung erfolgt bei rund 500 kV. Die Brennspannung beträgt etwa 120kV, die
Leistung hierbei rund 25 kW. Die Wärmebewegung der Luft löscht die Entladung nach etwa 1 s.
Spannungsmessung

Bild 11 - "Tastkopf" des Hochspannungsvoltmeters von R&S
Da für die Messung der Spannungsfestigkeit von Isolatoren u.a. der Spitzenwert maßgebend ist, war es zweckmäßig, ein
Scheitelspannung anzeigendes Voltmeter zu verwenden. Gewählt wurde daher ein Hochspannungsvoltmeter des Herstellers, das auf
einem geeigneten Sockel aufgebaut ist (Bild 4). Es ist dies ein Diodenvoltmeter mit kapazitivem Spannungsteiler, der als
Luftkondensator in den die Spannungsklemme tragenden Isolator eingebaut ist. Das Gerät hat einen 100 kV- und einen 50 kV-Bereich
und ist mit einem statischen Voltmeter nach STARKE-SCHRÖDER unter Verwendung ungedämpfter HF-Spannung (kleiner Klirrfaktor) geeicht.
Spannungen über 100 kV werden durch Abgreifen einer Teilspannung an der Hochspannungsspule gemessen. Eine Kontrolle dieser Messung
z.B. bei nicht linearer Spannungsverteilung längs der Spule kann jederzeit durch die Messung des Spulenstroms I (vgl. nächster
Abschnitt) erfolgen, wobei U = √2IωL.
Man kann natürlich dem Röhrenvoltmeter von vornherein mit einem hinreichend großen Isolator auch einen Bereich von 500kV geben.
Hierzu ist jedoch ein sehr unförmiger und teurer Isolator erforderlich, der mit großen Sprühschutzarmaturen versehen sein müsste
und so die Schwingkreiskapazität unnötig vergrößern würde. Vor allem wäre jedoch ein solches Röhrenvoltmeter wegen der äußerst
kleinen Teilerkapazität (etwa 0,1 pF) außerordentlich empfindlich gegen Störfelder. Es ist aus diesen Gründen von der Konstruktion
eines Voltmeters mit einem Spannungsbereich über 100kV grundsätzlich abgesehen worden. Man kann im übrigen den Messbereich des
Voltmeters dadurch beliebig erweitern, dass man es unangeschlossen im Spulenfeld bewegt und es an einem für die Ablesung günstigen
Punkt des Feldes durch die obengeschilderte Spulenstrommessung eicht.
Strommessung
Die Messung des Spulenstroms erfolgt in der zum Spulenfuß führenden Erdungsleitung durch einen Durchführungswandler mit dem Frequenzbereich 300 kHz - 10 MHz. Für die Strommessung der 300 kHz- und 1 MHz-Spule wurde ein 20 A-Instrument verwendet, dessen Bereich durch einen Nebenwiderstand des Wandlers auf 40 A erweitert werden kann. Für Hochstrommessungen wurde ein entsprechendes Messgerät mit einem Bereich von 100 A vorgesehen. Die Leitung vom Wandler zum Instrument (Schaltpult) wurde zum Schutz des Thermoumformers sorgfältig abgeschirmt.
Verlustmessung
Neben der Bestimmung der Spannungsfestigkeit ist mit der Anlage auch die Messung des Verlustfaktors von Isolatoren, Durchführungen, Kondensatoren usw. möglich. Das Messverfahren, auf Grund dessen das PTE ein Verlustfaktormessgerät für Hochspannung entwickelt hat, beruht auf einem Substitutionsverfahren, bei dem die Wirkkomponente des Prüflingleitwertes durch eine frequenzunabhängige Diodenanordnung ersetzt und so der Messung zugänglich gemacht wird. Die Substitution der Blindkomponente des Prüflingleitwertes erfolgt am zweckmäßigsten durch Änderung der Messkreiskapazität. Es ist daher für die Verwendung zur Dämpfungsmessung an den Hochspannungsspulen ein veränderbarer Luftkondensator vorzusehen, der die Anfangskapazität des Messkreises möglichst wenig vergrößern, dagegen die Spannungsfestigkeit nicht verkleinern soll. Diese Forderungen werden in nahezu idealer Weise durch eine zweite geerdete Sprühschutzkappe verwirklicht, die oberhalb der Spulenkappe beweglich so aufgehängt ist, dass beide Platten die Beläge eines Plattenkondensators mit veränderlichem Abstand bilden. Die Anbringung eines solchen veränderbaren Luftkondensators, dessen Kapazitätsänderung zweckmäßigerweise durch Fernsteuerung vom Bedienpult aus vorgenommen wird, ist die einzige Voraussetzung für die Verwendung des oben erwähnten tg δ-Messgerätes, mit den Verlustfaktoren von 10-6 bis 10-1 bei Höchstspannungen gemessen werden können.
und
Bild 13 - Überschlagsprüfung mit 120 kV bei 300 kHz im Hochspannungsprüffeld des Hochfrequenzlabors der HESCHO.
Das Bild stammt aus der Zeitschrift "FUNK UND TON" Nr.4/1948.

Quellennachweis
[1] Unser neues Hochfrequenz-Laboratorium, HESCHO-Gemeinschaft 1938, Heft 5, S. 13
[2] L. Rohde, G. Wedemeyer, G.H. Giesenhagen: Eine Hochfrequenz-Hochspannungs-Prüfanlage großer Leistung ETZ 63 (1942) 11/12, S. 129-133
Die Quelle des Artikels stammt aus der Zeitschrift "Elektrotechnische Zeitschrift, 63. Jahrgang, Berlin, 26.März 1942, Heft 11/12".
Der Artikel "Eine Hochfrequenz-Hochspannungs-Prüfanlage großer Leistung", "Mitteilung aus dem physikalisch-technischen Entwicklungslabor
Dr. Rohde und Dr. Schwarz" aus dieser Zeitschrift soll hier gezeigt werden.
Eine Ansicht in einem separaten Tab ist hier:
Elektrotechnische Zeitschrift 11/12 26.März.1942
